True-Tec PA08L Single Point Loadcell
OIML C2.5 / C3 / C4 Sınıfı
Maks. bölünme sayısı 2500 (P) / 3000 (R) / 4000 (T). 2.00 mV/V hassasiyet (±0.20) ile stabil ve tekrarlanabilir ölçüm sağlar.
50–250 kg • 40×40 cm Platform
Kapasite seçenekleri: 50 / 60 / 100 / 150 / 200 / 250 kg. Maksimum platform boyutu 40 × 40 cm olup kompakt baskül ve kontrol terazileri için idealdir.
IP66 + 150% / 300% Yük Dayanımı
Koruma sınıfı IP66 ile zorlu ortamlarda güvenilir kullanım. Sınır yük 150%, kırılma yükü 300%. Sıcaklık aralığı: -10 ~ +40°C (nominal) / -30 ~ +70°C (çalışma).
| ÖZELLİKLER | BİRİM | DEĞER |
|---|---|---|
| True-Tec Derecesi | – | P, R, T |
| OIML Sınıflandırması | – | C2.5, C3, C4 |
| Anma Kapasitesi (E max) | kg | 50, 60, 100, 150, 200, 250 |
| Hassasiyet (Sensitivity) | mV/V | 2,00 |
| Hassasiyet Toleransı (Sensitivity Tolerance) | ± mV/V | 0,20 |
| Sıfır Dengesi (Zero Balance) | ± mV/V | 0,10 |
| Maks. Bölünme Sayısı (Max. Number of Intervals) | – | 2500 (P) / 3000 (R) / 4000 (T) |
| Göreli vmin (Y = Emax/vmin) Tipik | – | 6000 (P) / 10000 (R) / 10000 (T) |
| Göreli DR (Z = Emax/2×DR) Tipik | – | 2500 (P) / 3000 (R) / 4000 (T) |
| Dış Merkez Yükleme Hatası (Eccentric Loading Error) | %/cm | 0,0049 (P), 0,0049 (R), 0,0042 (T) |
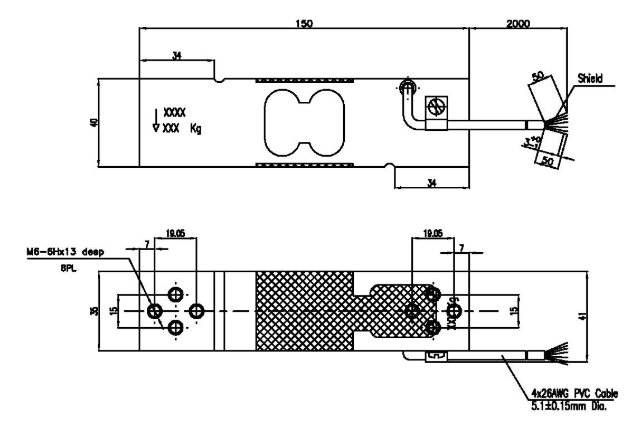
| Maksimum Platform Boyutu | cm | 40 × 40 |
| Anma Sıcaklık Aralığı (Nominal Temperature Range) | °C | −10 ~ +40 |
| Çalışma Sıcaklık Aralığı (Service Temperature Range) | °C | −30 ~ +70 |
| Sınır Yük (Limit Load) | % R.C. | 150 |
| Kırılma Yükü (Break Load) | % R.C. | 300 |
| Anma Beslemesi (Nominal Excitation) | V | 10 |
| Maks. Besleme (Max Excitation) | V | 15 |
| Giriş Empedansı (Input Impedance) | Ω | 406 ± 15 |
| Çıkış Empedansı (Output Impedance) | Ω | 350 ± 3 |
| Yalıtım (Insulation) | MΩ | > 2000 |
| Kompanzasyon Devre Tipi (Compensation Circuit Type) | – | Dengeli Köprü (Balanced Bridge) |
| Kablo Uzunluğu (Cable Length) | m | 2,0 |
| Kablo Tipi (Cable Type) | – | 4×26AWG Alüminyum-Mylar folyo korumalı, Siyah PVC kılıflı |
| Renk Kodu (Color Code) | – | +exc = yeşil, +sig = kırmızı, −exc = siyah, −sig = beyaz |
| Gövde (Construction) | – | Anodize Alüminyum Alaşım |
| IEC529’a Göre Koruma Sınıfı (Protection Class) | – | IP 66 |




